MCS100EHW型 成套多組分分析系統
- 品牌:西克麥哈克
- 型號:MCS100EHW型
- 廠家:西克麥哈克
MCS100EHW型 成套多組分分析系統

一、系統組成
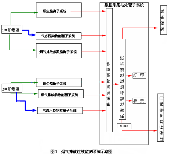
系統包括:每臺爐的煙道/煙囪采用1對1的形式對脫酸效果進行監控,并滿足環保監測要求;此時每個煙道/煙囪需要一套脫酸氣體監測系統,共2套;煙囪總排放口煙氣在線監測系統(簡稱CEMS)由氣態參數(HCl、SO2、NOX、CO、HF、H2O、O2)監測子系統、煙塵監測子系統、煙氣排放參數(溫度、壓力、流量)監測子系統、系統控制及數據采集處理子系統組成。
二、系統方案介紹
因為環保法規不要求對HF進行監測,即便監測也只能使用激光高精度的HF分析儀,傅立葉紅外和其他紅外方法(包括濾波紅外,如SICK和ESA產品)無法監測脫酸后小于1ppm的HF含量,故以下方案采用激光方法測量HF含量。如果需要真正監測低濃度的HF含量,建議選用我公司的高精度的激光GM700 HF分析儀。
此時需要監測2根煙囪的HCl、SO2、NOX、CO、HF、H2O、O2的含量,脫酸效果監測采用“1拖1”的高溫濾波紅外分析儀:即2根煙囪用2套氣體分析儀表,在2個煙囪分別安裝一臺高溫濾波紅外分析儀表。針對HF的測量采用激光法測量微量HF含量,每個煙囪安裝1套高精度激光HF監測儀(GM700)。
鑒于垃圾電廠中氣體成分的復雜性:含有HCl,NOx,SO2,以及NH3,使用常用的常溫分析方法時,需要將氣體溫度降低到常溫,此時水已經變成液態,即便在快速冷凝后,也會有少量水生成,大部分酸性氣體此時也在酸的露點以下,容易生成腐蝕性極強的混合酸,將分析氣室腐蝕,極大地降低了分析儀表的使用壽命;在此溫度條件下,酸性氣體也容易與NH3反應生成固體銨鹽,使管路極其容易堵塞,維護量極大。故建議使用高溫分析儀表,高溫分析儀表在高溫條件下采樣,使用高溫伴熱管線,全程溫控在180℃以上,并在此溫度時進行直接分析,控制氣體在酸的露點和水的露點之上,不會生成酸,對儀表不會產生腐蝕和堵塞。
煙塵儀、流量計、溫度/壓力儀測量后數據以4-20mA信號輸入數據采集系統;氣態參數監測子系統為全過程高溫抽取法,即煙氣經由加熱探桿和高溫探頭抽取,經過濾粉塵后進入高溫輸氣管線、流量調節后進入高溫多組分紅外分析儀進行測量,測量結果在儀表上就有顯示,另外也有4-20mA信號輸入數據采集系統;系統控制及數據采集處理子系統可采集測量信號,并進行運算、統計、存貯、事件分類處理(電源故障、排放源停運、校準、維護、排放超標、缺失數據、超測定上限、儀器故障等等,事件分辨率≤20ms)、數據合理性檢查和可以刪除指定的記錄等。另外各被測組分的信號也送到DCS(模擬量或RS485)。

三、各儀器設備的技術指標
1、MCS100E 高溫紅外分析儀技術指標
● 生產廠家:德國SICK公司
● 產品型號:MCS100E
● 測量原理:雙波長、氣體濾波相關型紅外光度計
● 光譜范圍:1—16μM
● 典型測量組分:HCl;H2O;SO2;CO;NO;NO2;N2O;CO2;O2
● 測量范圍:每個組分兩個測量范圍,有自動量程選擇,自由編程
● 限值:對每個組分有兩個限值,可自由編程,“常閉”或“常開”
● 零點飄移:<1% 滿量程/月
● 量程漂移飄移:<±2% 滿量程/月
● 靈敏度漂移:≤±2% 滿量程/月
● 溫度影響:<±2%/10K
● 壓力校正:0.7—1.2巴的大氣壓力變化(可選)
● 干擾組分補償:最多4個干擾變量,包括外部輸入的變量用于計算
● 線性化:在輸入校正值后自動進行
● 靈敏度控制:滿量程氣,內標氣室任選
● 校正氣室:最多3個
● 接口:兩個光學接口
● 顯示:7.4"黑白液晶顯示,點陣640×480
● 鍵盤:有數字鍵和功能鍵的數字薄膜鍵盤。可連接外部鍵盤
● 操作:對于用戶和專家有兩種操作級別(通過密碼輸入)
● 儲存:8MB(可增至48MB,作為可選)硅盤
● 氣室:光路長度3.18m或者6.36m,最大光路根據需要選擇
● 溫度:100℃或185℃,最大200℃
● 過濾器孔徑:10μm
● 窗口材料:標準CaF2,可選BaF2,IG2
● 襯墊材料:反射鏡:Viton,可選:Kalrez。氣體入口:PTFE。窗口:有FEP涂層的Viton,可選:Kalrez
● 氣體流量:200/600l/h (根據應用)
● 殼體:尺寸(665×440×350)mm (H×W×D)
材料:鋼板
重量:大約70 Kg
顏色:RAL7032 (灰色)
● 保護級別:IP54
● 光纜連接:光學的連接 (例如:Hirschmann OVKS2.2)發射LED:660nm,推薦的光纜:聚合物光纜 980/1000μm。
● 樣氣連接: 樣氣入口6MM,樣氣出口10mm,各自有鎖緊連接配件(標準)
● 環境:環境溫度:+5℃—+45℃,環境濕度:最大80%(不冷凝)
● 供電:AC115/230V, +10%/-15%, 60/50Hz
● 功耗:850VA
● 許可證:EV1010-1, EN61326-1
● 信號輸出:模擬:8×0(4)—20mA。最大電阻500歐,光耦電流隔離
● 響應時間(T90﹪): ≤140
2、GM700 激光測試儀 (測量HF)可選項-中國相關垃圾標準不要求測量HF
● 生產廠家:德國SICK公司
● 產品型號:GM700
● 測量原理:雙光程激光法
● 測量范圍:HCl:0-10/3000ppm(量程可根據現場自由選擇),HF: 0-2/2500ppm(量程可根據現場自由選擇)
● 精度:≤±1% 滿量程
● 零點漂移:≤±1% 滿量程/月
● 量程漂移:≤±1% 滿量程/月
● 響應時間:≤2s
● 輸出信號: 4~20mA
3、FW300 煙塵儀
● 生產廠家:德國SICK公司
● 產品型號:FW300
● 測量原理:雙光程激光法
● 測量范圍:0-100-1000mg/m3 (量程可根據現場含塵量自由選擇)
● 精度:≤±2% 滿量程
● 零點漂移:≤±2% 滿量程/月
● 量程漂移:≤±2% 滿量程/月
● 響應時間:≤2s
● 輸出信號: 4~20mA
● 零點標定:自動
4、流速測定儀
● 原理: 壓差法
● 量程范圍:0-40m/S
● 零點漂移:±1%F.S./W
● 量程漂移:±1%F.S./W
● 精確度:±0.1m/s
● 響應時間:0.005秒
● 輸出:4-20mA
5、SMC-202溫度/壓力儀
● 測量范圍:溫度:0 ---300℃
壓力:-10Kpa --- +10Kpa
● 測量原理:溫度:PT100鉑電阻,壓力:絕壓法
● 精度:≤±2% 滿量程
● 零點漂移: ≤±2% 滿量程/月
● 量程漂移:≤±2% 滿量程/月
● 靈敏度漂移:≤±2% 滿量程/月
● 響應時間:≤2s
● 輸出信號: 4~20mA
● 探頭材質:316L不銹鋼
● 探桿材質:316L不銹鋼
6、數據采集和處理系統
6.1 硬件技術指標
● 工控機主機生產廠家:DELL
● 型號:DELL工作站AWS-8259TP
● CPU:PIII 1.0 GHz
● 內存:512M
● 硬盤:40G
● 光驅:有
● 顯示器:17”液晶
MCS100EHw整套特性規格:SICK基于同一平臺提供不同類型的煙氣監測系統能精確的滿足不同的需求。
四、系統變量
·MCS100EHW采用高溫測量技術,系統適用于垃圾焚燒廠(垃圾焚燒廠等高腐蝕性氣體排放環境)
·MCS100EPD使用氣體干燥氣(滲透型干燥)記錄特別小的測量范圍
·MCS100ECD 采用冷凝器用于電廠
五、應用
在垃圾焚燒廠、電廠、鋼廠、水泥廠和工業過程中的煙氣監測
六、技術數據表
測量組分:MCS100EHW:HCl,SO2,CO,NO,NH3,H2O,CO2,O2
MCS100EPD:HCl,SO2,CO,NO2,CO2,O2
MCS100ECD:SO2,CO,NO,NO2,CO2,O2,N2O,CH4,等
組分數目:根據客戶數據表要求,最多8個加O2,FID也可以加入系統
環境溫度:5℃--35℃
符合性:MCS100EHW,Federal German Pollution Control Act(13th/17th Implementing Ordinance)MCS100PD, Federal German Pollution Control Act(13th/17th Implementing Ordinance)
保護類型:IP54
接口:可選RS232,Modbus-protcol,Modem-connection
測量值輸出:0/4—20mA
狀態/控制信號:維修,故障,其他可選
系統結構:MCS100EHW 熱測量技術
MCS100EPD 有滲透型干燥管
MCS100ECD有氣體冷凝器
尺寸:(W×H×D):800mm×2100mm×800mm
七、注釋
系統工程:我們不僅提供系統,而且還提供從工業過程測量到復雜的排放監測系統的解決方案。這里包括關鍵解決方案,例如分析小屋。
- ZIRKOR302型 氧分析器2016-03-29
- SMC-9015型 氣體分析系統2016-03-29
- SMC-9013型 氣體分析系統2016-03-29
- SMC-9005型 氣體分析系統2016-03-29
- SMC-9004系列常溫氣體分析器系統2016-03-29
- SMC-9004H型窯尾高溫水泥分析系統2016-03-29
- SIDOR型 氣體分析器2016-03-29
- SCP3000型 窯爐入口的氣體取樣系統2016-03-29
- S700型 模塊化多組分氣體分析器2016-03-29
- MCS100EHW型 成套多組分分析系統2016-03-29
- 煙氣排放連續監測系統2023-05-06
- 抽取式超低粉塵儀2023-05-06
- 氨逃逸在線監測設備2023-05-06
- 環境空氣非甲烷總烴連續監測系統2023-05-06
- 污染源VOCs監測系統2023-05-06
- 二氧化碳(CO2)排放連續監測系統2023-05-06
- 廢氣非甲烷總烴在線監測系統2022-04-06
- 冶金行業在線氣體分析系統2023-05-06
- 防爆型煙氣連續排放監測系統2023-05-06
- 乙炔中氧氣含量分析系統2023-05-06


當前位置:

需求溝通傾聽客戶需求,了解用戶使用環境和現場工況
方案設計根據現場實際工況,針對性出具解決方案
合同簽訂技術和商務規范確認,簽訂合作協議
產品制作選擇最優質的元器件,嚴格按照技術協議
調試安裝現場規范安裝,靜態動態調試,分析儀運行
售后服務后續維護,持續跟進,終身維修


在線咨詢1
咨詢熱線